CÔNG TY CỔ PHẦN THƯƠNG MẠI VÀ KỸ THUẬT PCCC AN BÌNH
- Đèn “AC Power” sáng màu xanh: Hệ thống hoạt động với nguồn 220 VAC.
- Đồng hồ Volt kế chỉ thị 24V (cho phép trong khoảng 24-28V)
- Đèn “ZONE”.
+ Sáng màu xanh: chỉ thị báo động khu vực đang có tín hiệu báo cháy.
+ Nhấp nháy: chỉ thị sự cố báo lỗi đứt dây tín hiệu hoặc hở mạch Zone. Cần kiểm tra và xử lý gấp để hệ thống hoạt động lại bình thường.
- Đèn “Attention SW” sáng nhấp nháy màu vàng. Khi có một “Công tắc” nào đó trên trung tâm chưa bật lên trên. Đèn sẽ tắt khi tất cả các “Công tắc” được bật hướng lên trên (vị trí bình thường).

Trung tâm báo cháy Horing AHC-871 nhập khẩu.
Khi đứt dây tín hiệu hoặc hở mạch Zone, đèn “Disconnection” và đèn “Zone” màu xanh sang nhấp nhánh đông thời còi Buzzer phat âm Beep Beep. Để tắt tiếng Còi Buzzer này nhấn Công tắc “Disconnection Sound” xuống dưới.
- Khi có một tín hiệu báo cháy xảy ra, các thông báo sau xuất hiện: Chuông báo động ở khu vực sẽ vang lên. Còi Buzzer tại trung tâm kêu beep beep liên tục. Trên trung tâm đèn FIRE sáng đỏ và đèn ZONE sẽ sáng xanh hiển thị khu vực xảy ra sự cố báo cháy.
- Tắt tiếng Chuông báo động ở khu vực, nhấn Công tắc: “Area Bell” xuống dưới.
- Tắt tiếng còi Buzzer tại trung tâm, nhấn Công tắc: “Main Bell” xuống dưới.
- Sau khi kiểm tra và xử lý công tác phòng cháy tại khu vực, để hệ thống hoạt động trở lại trạng thai bình thường, nhấn công tắc: “Revert” xuống dưới và bật tất các công tắc khác về vị trí bình thường.
- Kiểm tra bình điện Battery: nhấn Công tắc “Battrey Test”.
- Đồng hồ Volt kế chỉ thị điện áp.
- Test chức năng báo động tại trung tâm: trước hết nhấn các công tắc “Auto Revert”, “Accummulation” xuống dưới sau đó nhấn tiếp các công tắc “Test Swich”, “Fire Test” xuống dưới và nhấn nút “ZoneTest” tại vị trí đèn chỉ định Zone. Nó sẽ tự động Reset sau khi test một Zone. Khi mọi việc test đã xong, bật các công tắc về vị trí hướng lên trên (vị trí bình t hường).

- Led số 1 sáng khi có tín hiệu báo cháy.
- Led số 2 sáng khi có bất kỳ lỗi nào trên tủ .
- Led số 3 hiển thị trạng thái điện áp tủ đang hoạt động: H điện áp cao, N điện áp bình thường, L điện áp thấp.
- Led số 4 sáng khi tủ hoạt động chỉ có nguồn cung cấp là ắc quy.
- Để tắt tiếng kêu trên tủ bấm nút Buzzer(16) để là câm tiếng kêu trên tủ đèn led số 16 sẽ sáng.
- Để tắt tiếng chuông bên ngoài bấm nút Bell(15) đèn led số 15 sẽ sáng.
- Để Reset lại tủ nhấn phím Reset(19) trên tủ.
- Để tắt chức năng trễ bấm phím Delay đèn led số 14 sẽ sáng.
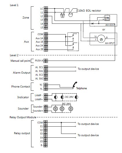
Sơ đồ hướng dẫn kết nối thiết bị với tủ báo cháy.

- Chân Lc, L1,2,3,4,5: là 2 chân tín hiệu trong đó chân:
Lc: là chân chung (COM).
L1,L2,L3,L4,L5: là chân tín hiệu (+).
- Chân LAMP-,LAMP+ là ngõ dùng cho đèn báo cháy.
Ngõ Sounder+, Sounder- dùng cho chuông còi báo cháy.
- Chân COM, E1,2,3,4 là ngõ ra của relay.

(A) Relay Output Switch: vô hiệu hóa ngõ ra rờle.
(B) Alarm Silence Switch: vô hiệu hóa ngõ ra báo động.
(C) Buzzer Mute Switch: làm câm tiếng còi trên tủ.
(D) Test Switch: khi nhấn nút này các đèn trên tủ sẽ sáng và còi sẽ kêu.
(E) Disable Dialer Switch: vô hiệu hóa chức năng quay số tự động.
(F) Reset Switch: reset lại trung tâm.
(G) Zone Disable Switch: vô hiệu hóa một zone.
(H) Up Switch: Nhấn công tắc này cho thấy các mục trước đó trên trang. Nó cũng có thể được sử dụng để thay đổi thời gian và mật khẩu bằng cách tăng giá trị dần dần.
(I) Down Switch: Nhấn công tắc này cho thấy các mục tiếp theo trên trang. Nó cũng có thể được sử dụng để thay đổi thời gian và mật khẩu bằng cách làm giảm giá trị dần dần.
(J) Back Switch: Nhấn công tắc này cho thấy các trang trước của màn hình. Khi thay đổi thời gian và mật khẩu, nhấn công tắc này sẽ chuyển điều khiển đến vị trí thập phân trước.
(K) Enter Switch: Nhấn công tắc này cho thấy các trang tiếp theo của màn hình. Khi thay đổi thời gian và mật khẩu, nhấn công tắc này sẽ chuyển điều khiển đến vị trí thập phân tiếp theo.
(M) Keyboard Enable Switch: Khi công tắc được bật lên, bàn phím được kích hoạt.
Sơ đồ đấu nối thiết bị

Tham khảo thêm: Báo cháy Hochiki, Báo cháy Chungmei, Báo cháy GST, Tổng quan báo cháy Horing.
An Bình là công ty phân phối thiết bị báo cháy Horing hàng đầu Việt Nam. Chúng tôi chuyên cung cấp hệ thống báo cháy Horing cho các công trình với nhiều chủng loại sản phẩm chính hãng chất lượng tốt, đa dạng về cấu hình, tính năng sẽ đáp ứng mọi nhu cầu của quý khách hàng. Với đội ngũ kỹ thuật dày dặn kinh nghiệm, có tinh thần trách nhiệm cao đảm bảo mang đến cho khách hàng một hệ thống báo cháy Horing chất lượng với chi phí hợp lý nhất, và bảo hành lâu dài.
Quý khách liên hệ hotline: 0903.235.627 để được tư vấn miễn phí và mua thiết bị báo cháy nhé!